Mach3 and JK02-N breakout board
Hi
I have 2 upgrade 5 axis breakout boards which both have the same problem. I can't energize the relays. I have unchecked the 'Disable relay' box in 'Spindle Settings' and assigned output #1 to the M3 and the M4 boxes. I have also assigned Port1 and pin 9 to output #1 in the ports and pins screen. I have of course green checked Output #1.
Going to the MDI screen and entering M3 should activate the relay bu it doesn't. The computer running the Mach3 program activates the relay on another router, which has the same type of breakout board, when the M3 command is sent.
I am of the belief that both boards may have the same fault despite them being new. Is there something that I have missed?
JimK
1 Attachment(s)
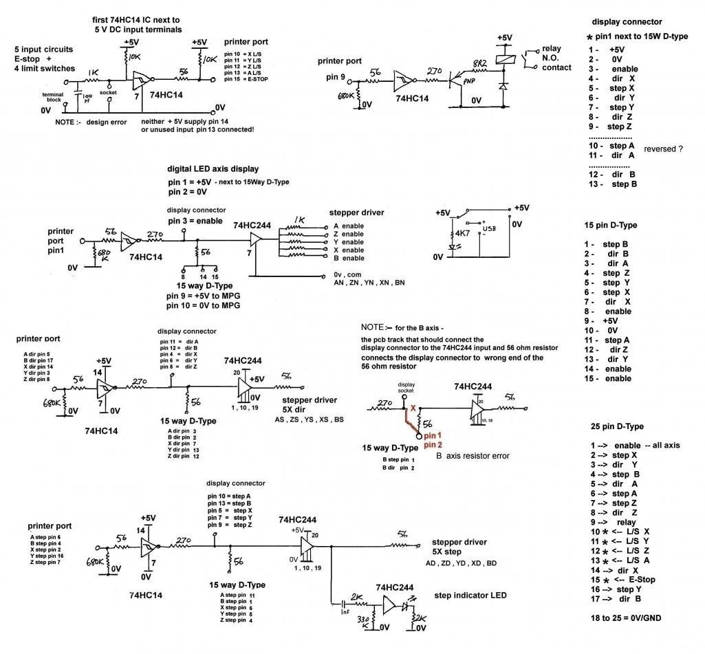
Re: Mach3 and JK02-N breakout board
Going by my notes for the breakout board
pin 9 controls the relay
Attachment 26186
one issue I found is the +5V supply is missing from pin 14 of the 74HC14 IC used to buffer the 5 inputs connection to the printerport
John
Re: Mach3 and JK02-N breakout board
Have you tried removing the parallel cable and shorting (carefully!) pin 1 and pin 9 on the BoB to 5V? (if you have one, use a current limiting resistor between the 5V supply to the pins... any value from 100R through 10k should be good... if you don't have one just be careful). If that doesn't work then I'd be serious glaring at the BoB.
Re: Mach3 and JK02-N breakout board
Many thanks to all for your suggestions. Both boards have either a faulty PNP relay driver transistor or an incorrect one. Both boards are now working ok after I replaced the transistors with known PNP types.
Regards
JimK
Re: Mach3 and JK02-N breakout board
Great to see you have solved the problem
John