Re: 60-70v unregulated power supply recommendations
Quote:
Originally Posted by
JoeHarris
Thanks John, I have the din mounted flip down type fuse holder so not sure without looking at it if this would be possible but I understand the principal and I'm sure there would be a way!
Sent from my iPhone using Tapatalk
That sounds like you're talking about the AC PSU input fuse. You definitely don't want any diodes in that position!
Re: 60-70v unregulated power supply recommendations
Quote:
Originally Posted by
Agathon
That sounds like you're talking about the AC PSU input fuse. You definitely don't want any diodes in that position!
Have you read the post? The diode is to go across the DC fuse output of the power supply to the drivers to give a circuit for the bemf to be able to be dumped into the caps. in case the fuse blows
Re: 60-70v unregulated power supply recommendations
Quote:
Originally Posted by
Clive S
Have you read the post? The diode is to go across the DC fuse output of the power supply to the drivers to give a circuit for the bemf to be able to be dumped into the caps. in case the fuse blows
I have been following carefully. Joe mentioned a single "flip down type" fuse holder which I interpreted as possibly being an MCB - his video shows one on the 240vac side. Just wanted to make sure he wasn't confusing the two lots of fuses with disastrous consequences!
Re: 60-70v unregulated power supply recommendations
Quote:
Originally Posted by
Agathon
I have been following carefully. Joe mentioned a single "flip down type" fuse holder which I interpreted as possibly being an MCB - his video shows one on the 240vac side. Just wanted to make sure he wasn't confusing the two lots of fuses with disastrous consequences!
No Prob. But in #39 John show a diagram showing the fuse holder clearly showing the fuse connected to the drive +ve
Re: 60-70v unregulated power supply recommendations
Quote:
Originally Posted by
Clive S
No Prob. But in #39 John show a diagram showing the fuse holder clearly showing the fuse connected to the drive +ve
Fear not on this occasion I wasn't confused!!
3 Attachment(s)
Re: 60-70v unregulated power supply recommendations
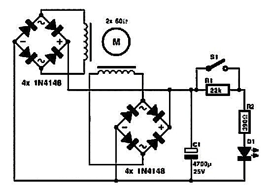
Hi Agathon
the circuit from post 34
Attachment 22096
when every thing is working
the fuse short circuits the diode its connected to
so the power supplies DC output is connected to the driver
when a fuse fails power from the DC power supply is blocked
and now the diode provides a path any for excessive voltage
generated by the motor to be returned to the power supplies reservoir capacitor(s) and used by any other axis driver
if the FET's have become short circuit then a large fault current will blow the drivers supply fuse and the motor will be short circuited so no generated current can be returned via the diode
inside a stepper driver the FET's that form the H bridges
have built in diodes connected across the drain & source terminals
Attachment 22098
the diodes form a bridge rectifier that converts the AC voltage generated in a mechanicaly driven motor into DC that adds to the external DC supply that powers the stepper driver
John
PS
as an aside
one of many DIY hand cranked torches using a stepper motor as a generator
https://www.eeweb.com/blog/extreme_c...otor-generator
Attachment 22097
Re: 60-70v unregulated power supply recommendations
Quote:
Originally Posted by
Clive S
No Prob. But in #39 John show a diagram showing the fuse holder clearly showing the fuse connected to the drive +ve
Yes, I saw that.
Quote:
Originally Posted by
john swift
Hi Agathon
the circuit from post 34
Attachment 22096
when every thing is working
the fuse short circuits the diode its connected to
so the power supplies DC output is connected to the driver
when a fuse fails power from the DC power supply is blocked
and now the diode provides a path any for excessive voltage
generated by the motor to be returned to the power supplies reservoir capacitor(s) and used by any other axis driver
if the FET's have become short circuit then a large fault current will blow the drivers supply fuse and the motor will be short circuited so no generated current can be returned via the diode
inside a stepper driver the FET's that form the H bridges
have built in diodes connected across the drain & source terminals
Attachment 22098
the diodes form a bridge rectifier that converts the AC voltage generated in a mechanicaly driven motor into DC that adds to the external DC supply that powers the stepper driver
John
PS
as an aside
one of many DIY hand cranked torches using a stepper motor as a generator
https://www.eeweb.com/blog/extreme_c...otor-generator
Attachment 22097
Sorry about this, I seem to have sowed some confusion about my own clarity. My A-level physics knowledge is a bit rusty but I understand the back emf issue and the role and function of the diodes - excellent and clear explanation though.