Thread: Hardinge HLV-H Lathe
Hybrid View
-
25-08-2009 #1
Hello, Im joining this forum with the intention of discussing information about Hardinge lathes. Ive just purchased a HLV-H and was hoping someone who else owned a similar model could share their experiences.! Im especially after info about the electric power feed unit for the carriage. I think the selenium rectifier in the control box may be faulty. Many thanks.
-
25-08-2009 #2
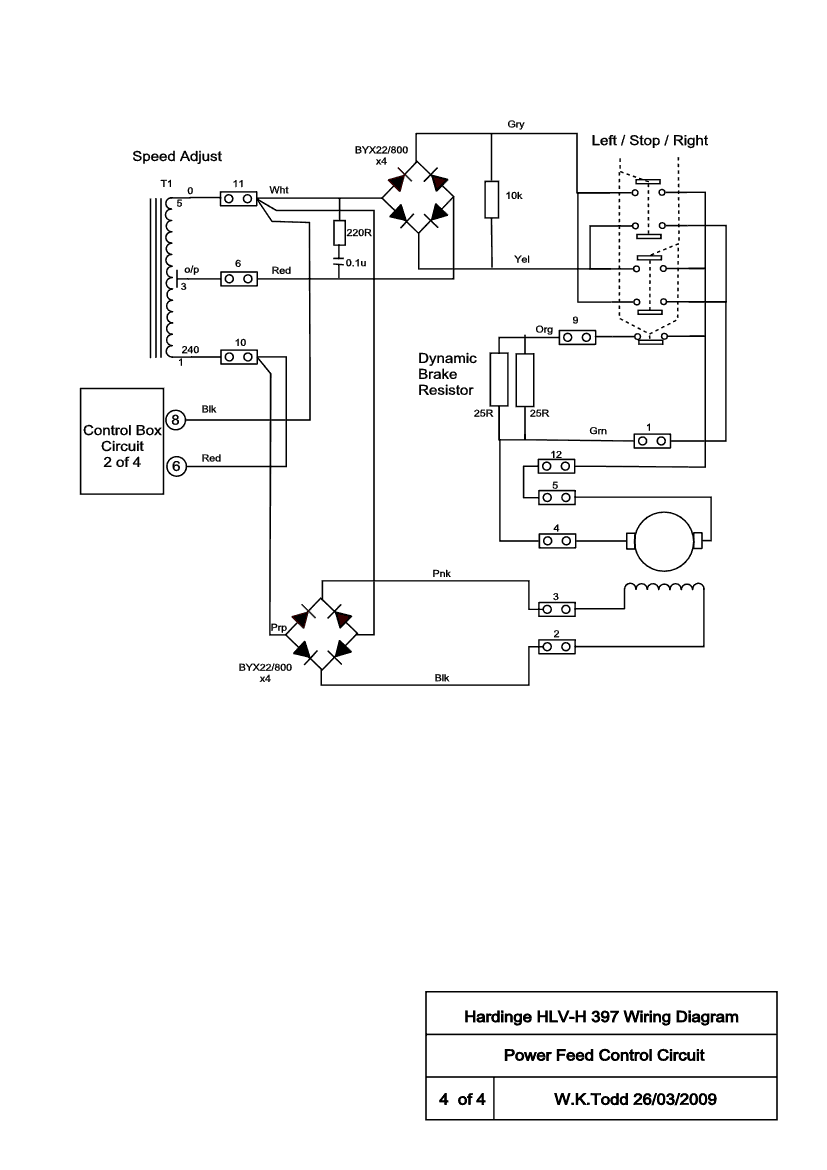
Hi Roger,
The selenium rectifiers fail regularly apparently and are usually replaced with silicon diodes of suitable rating.
I have an old '61 HLV-H, (see attached diagram) later models used different feed controls. What year/serial number is yours?
Bill
Thread Information
Users Browsing this Thread
There are currently 1 users browsing this thread. (0 members and 1 guests)
Similar Threads
-
REBUILD: Renovating a Hardinge HLV-H
By BillTodd in forum Lathe Rebuild LogsReplies: 100Last Post: 09-01-2020, 04:47 PM -
REBUILD: Hardinge HC rebuild
By northumbrian in forum Lathe Rebuild LogsReplies: 29Last Post: 21-02-2017, 12:07 PM -
Hardinge KL-1
By pauly45 in forum Conversion Build LogsReplies: 22Last Post: 18-10-2013, 07:31 PM -
WANTED: Hardinge hlv-h or Feeler 618
By cookie in forum Items WantedReplies: 1Last Post: 26-02-2011, 09:09 PM -
Hardinge HLV-H manuals
By BillTodd in forum Milling Machines, Builds & ConversionsReplies: 13Last Post: 10-02-2009, 12:22 AM



Reply With Quote

Bookmarks