Thread: nowforever d100s1r5b wiring
Hybrid View
-
26-02-2018 #1
I had the following setup in my control box:
.
my previous BoB JP-3163B was connected by the PSU at -V connector to the main on/off switch and then onto the Grounded slot on the BoB.
.
my new BoB does not have a grounded slot for this wire to go into and is powered via USB http://www.ebay.co.uk/itm/Upgrade-Us...53.m2749.l2648
.
what do I do with the on off switch do I have it as part of the chain for the stepper motors now? or does it go into either the -5 or +5 slot on the board? I don't know and I feel a bit concerned that when the mains is switched on the psu and stepper motors would be live?
.
my stepper motors are https://www.ebay.co.uk/itm/CNC-Singl...53.m2749.l2649
.
I have a 24v PSU which is the original.
.
my Breakout board which had the stepper motors chips altogether was at fault so had to replace with the above.
If someone can kindly explain the wiring setup it will be very much appreciated.
-
27-02-2018 #2
If your BoB is POWERED by USB (caps, to emphasise that the BoB is only powered by USB, but signalling is still by parallel)...
Keep it simple. Use the power switch to power the stepper drivers. If they are de-powered then the motors ain't moving. Even if the BoB is powered via USB, if the switch is off, the steppers won't move.
You're more likely to introduce problems if you try to switch the BoB power supply.
-
The Following User Says Thank You to Doddy For This Useful Post:
-
27-02-2018 #3
the Chinese BOB can be powered 2 ways
either via the USB connector or
connecting a 5V power supply to the 5V input screw terminals
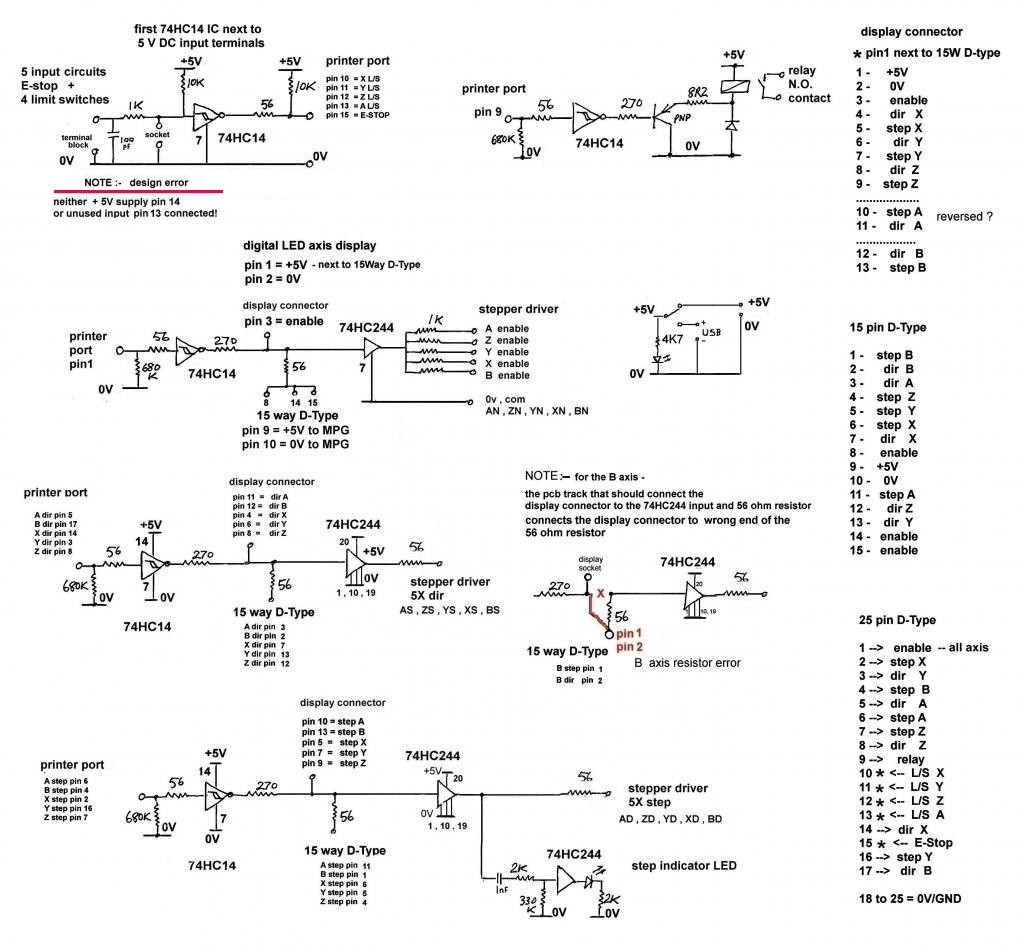
the switch selects which powers the board
note :-
the input circuit for pins 10 to13 +15
has an design error the 74HC14 is missing the 5V supply to pin 14 !!
adding a wire link to pin 14 on the adjacent IC solves the problem
John
PS
can you give more details of the on/off switch
do you mean E-stop switch ???Last edited by john swift; 27-02-2018 at 06:10 PM. Reason: add PS
Thread Information
Users Browsing this Thread
There are currently 1 users browsing this thread. (0 members and 1 guests)
Similar Threads
-
12v --> 10v Nowforever D100S2R2B inverter & MKS-V-V02 CDXHCTECH board
By CarecaIII in forum Motor Drivers & ControllersReplies: 20Last Post: 09-01-2018, 12:47 AM -
VFD to USB WIRING ????
By Stucncusb in forum Spindles & Drive MotorsReplies: 0Last Post: 23-08-2013, 07:06 PM -
cnc wiring
By crossleymarko in forum Gantry/Router Machines & BuildingReplies: 1Last Post: 09-04-2012, 09:35 PM -
wiring help
By deannos in forum Motor Drivers & ControllersReplies: 3Last Post: 08-06-2011, 02:20 PM -
help me for wiring
By ali hedi in forum General ElectronicsReplies: 0Last Post: 28-11-2010, 01:20 PM



Reply With Quote

Bookmarks